Книга Как обустроить сад и зарабатывать на нем, страница 9 – Василий Тыбель

Авторы: А Б В Г Д Е Ж З И Й К Л М Н О П Р С Т У Ф Х Ч Ш Ы Э Ю Я
Книги: А Б В Г Д Е Ж З И Й К Л М Н О П Р С Т У Ф Х Ц Ч Ш Щ Ы Э Ю Я
Бесплатная онлайн библиотека LoveRead.in

Онлайн книга «Как обустроить сад и зарабатывать на нем»

📃 Cтраница 9

Итак, рассмотрим сначала песок. Черенки многих плодовых и ягодных культур достаточно хорошо укореняются в песчаном субстрате, но корешки у них длинные и ломкие. При пересадке такие корни легко отламываются, вследствие чего плохо приживаются. Кроме того, песчаный субстрат плохо удерживает влагу и быстро уплотняется, снижая уровень насыщения кислородом почвы.

Торф же, наоборот, хорошо удерживает влагу, даже слишком хорошо, потому что всего за несколько поливов он достаточно быстро насыщается водой и на нем начинают расти водоросли, мох, который тоже перекрывает доступ кислорода к корешкам. В результате уже укорененные черенки загнивают. Для чего я это все вам рассказываю? А для того, чтобы вы соединили хорошее с хорошим, то есть наилучший субстрат мы получим, когда смешаем песок с торфом. Можно смешивать в пропорции: две части песка и одна часть торфа или же одна часть песка и три части торфа. Здесь выбирать вам — чего у вас больше, то и сыпьте. Лучше всего зеленые черенки укореняются именно в такой смеси. Не верите? Тогда я покажу вам сравнительную табличку из справочника «Размножение плодовых и ягодных культур зеленым черенкованием».

Как видим, опытным путем ученые доказывают, что все-таки смесь торфа и песка лучше всего подходит для укоренения зеленых черенков как плодовых деревьев, так и ягодников.


Таблица 1

Влияние субстрата на укореняемость и развитие корневой системы зеленых черенков

Иллюстрация к книге — Как обустроить сад и зарабатывать на нем [i_008.jpg]

В современных технологиях черенкования используют керамзит, перлит или же вермикулит, пенопласт (шарики), полистирол и т. п. Их преимущества: легкие и объемные, имеют высокую влагоемкость, могут использоваться многократно. Недостатки: довольно дорогие материалы, да и где еще их достать? Если мы не планируем закладывать фермерское хозяйство по выращиванию саженцев, то лучше уж песок с торфом. Однако выбирать вам.

Машина искусственного тумана

С субстратом разобрались, а дальше что там у нас по плану? Ага, устройство искусственного тумана. У вас уже расширились глаза и пропал интерес читать дальше?

Но не так страшен черт… Если вы дружите с электротехникой и руки у вас растут из правильного места, сделать такое устройство — раз плюнуть.

Я представлю вам самую простую схему туманообразующей установки (рис. 8).

Иллюстрация к книге — Как обустроить сад и зарабатывать на нем [i_009.jpg]

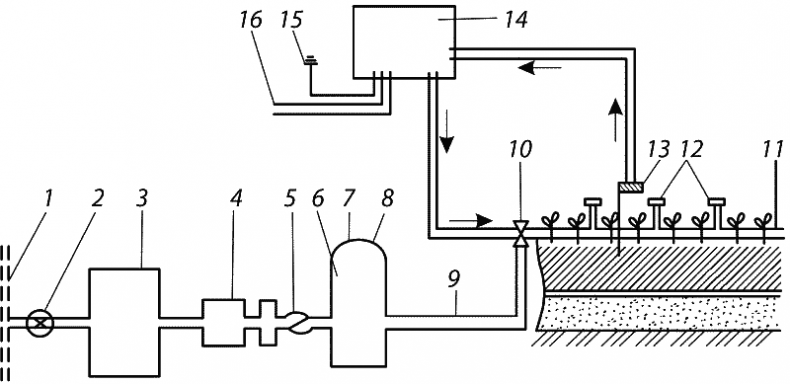
Рис. 8. Схема установки искусственного тумана: 1 — магистральный трубопровод; 2 — кран; 3 — резервуар накопления воды; 4 — насос; 5 — обратный клапан; 6 — емкость для поддержания заданного давления; 7 — манометр; 8 — предохранительный клапан; 9- трубопровод; 10- электромагнитный клапан; 11- тонкие шланги дождевания; 12 — форсунки распыления; 13 — датчик влажности воздуха; 14 — автоматический пулы управления; 15 — заземление; 16 — электропитание


Суть работы установки сводится к тому, что в теплице вдоль рядов прокладываются тонкие шланги (11), на которых с интервалом в 1 м крепятся форсунки (12) для распыления воды. Вода подается по трубопроводу (9) под высоким давлением. Давление создает дополнительный насос (4). Форсунки (12) открываются только на 5–10 секунд. Их открывает датчик, контролирующий влажность воздуха в теплице (13) через электромагнитный клапан (10).

Для предотвращения перегрева солнцем можно установить механизм, который будет поднимать и опускать с помощью электромоторов верхние рамы теплицы.

Конечно, для начинающего это немного затратно и сложно, а книга именно для начинающих, потому даю упрощенный вариант.

У себя на усадьбе вместо той сложнейшей штуковины — туманообразующей установки — я использую обычный опрыскиватель. Это уже по-нашему, — скажете вы. Но здесь, как говорится, не зевай, потому что солнце за какой-то час может свести на нет весь ваш труд, и молодые побеги мгновенно завянут. Для того чтобы полуденное солнце не слишком припекало наши зеленые листочки-ростки, забелите верхние рамы теплицы известью. Тогда останется только опрыскивать черенки 1–2 раза утром и столько же после обеда, а в жаркую пору проветрить, поднимая крышку рамы.

Как видите, выход можно найти из любой ситуации, было бы только желание. Даже такая примитивная конструкция дает возможность получить несколько десятков сортовых корнесобственных саженцев.

Высадка зеленых черенков

Итак, тепличку мы построили, субстрат размешали, увлажнили и насыпали в пластмассовые ящики. Почему именно в ящики? Я сначала сыпал субстрат просто на почву, но когда в теплицу залез крот и устроил там армагеддон, решил, что ящики надежнее. Можно, конечно, и металлическую сетку закопать на дно нашего парника, но это требует затрат, да и ржавеет металл со временем.

Затем включаем приобретенную либо изготовленную собственными руками туманообразующую установку, а кое-кто и просто приспособленный опрыскиватель — хорошо увлажняем субстрат. После этого мы идем к материнскому дереву — к тому плодовому дереву, которое мы собираемся клонировать, получив из него точную копию, и нарезаем черенки.

Заготовка зеленых побегов

Размножать растение (создавать из маточного новое) будем зеленым черенкованием. Черенки заготавливаем с чистосортного, не поврежденного болезнями и вредителями дерева. Выбираем хорошо развитые, потому что, как говорят в народе, от худого семени не жди доброго племени. Не нужно брать и волчки — слишком сильные побеги-акселераты, развившиеся из спящих почек, перегнавшие остальных и забравшие себе весь сок. Такие укореняются крайне плохо, не зря же называются жировыми — нажировались, нажрались азота сверх меры, а он не дает им возможности выпускать корешки. Лучше всего брать побеги прироста текущего года, из хорошо освещенной части кроны, чтобы были не слишком длинными. Это обычно боковые побеги, размещенные на виду и на приростах прошлого года. Кроме того, побеги для зеленого черенкования должны иметь вызревшие почки и здоровые развитые листья. Листья нельзя ни в коем случае срезать, иначе будет пшик. Без листка зеленый черенок не образует корень, потому что именно с помощью листка наш будущий саженец будет дышать, а полностью сформированный лист обеспечит побег и будущий корень продуктами ассимиляции. Что это такое? О фотосинтезе слышали? В пределах школьной программы? Достаточно, больше и не нужно. Главное, листья на черенке должны быть целыми и не увядшими.

Длина побега, цвет его коры должны быть типичными для сорта, который мы собираемся размножать. При этом необходимо учитывать специфику отдельных пород. Например, побеги вишни и сливы в период их заготовки характеризуются интенсивным ростом, выраженной точкой роста и слабым одревеснением нижней части побега. Побеги следует выбирать только с ростовыми, вегетативными почками, потому что цветочные почки, распустившись на следующий год, сразу же высосут весь сок из побега и приведут к его гибели. Короткие побеги вишни и сливы не годятся как для прививки, так и для зеленого черенкования. Побеги должны быть сильнорослыми, длиной до 30 сантиметров.

Вход
Поиск по сайту
Ищем:
Календарь