Книга Подводные лодки 613 проекта, страница 11 – Сергей Титушкин

Авторы: А Б В Г Д Е Ж З И Й К Л М Н О П Р С Т У Ф Х Ч Ш Ы Э Ю Я
Книги: А Б В Г Д Е Ж З И Й К Л М Н О П Р С Т У Ф Х Ц Ч Ш Щ Ы Э Ю Я
Бесплатная онлайн библиотека LoveRead.in

Онлайн книга «Подводные лодки 613 проекта»

📃 Cтраница 11

Для разработки чертежей в 1952-1953 годах на завод №444 была командирована бригада конструкторов ЦКБ-18. Конструкторскую группу возглавлял старший конструктор А.Н. Тихомиров. Группа разработала комплект рабочих чертежей для серийной постройки, однако оформить чертежи в кальках не успела, так как к этому времени вышло указание Министерства судостроительной промышленности о передаче всех материалов проекта 613 во вновь организованное на базе конструкторского отдела завода “Красное Сормово” СКБ-112.

В 1953 году к строительству подводных лодок проекта 613 был подключен ряд других судостроительных заводов.

Одновременно с передачей всех материалов проекта 613 в СКБ-112 перевели ряд сотрудников ЦКБ-18, в том числе главного конструктора проекта З.А. Дерибина, который одновременно был назначен начальником СКБ-112, заместителя главного конструктора проекта 613 А.П. Соловьева, руководителя группы Н.М. Вавилова и других.

В 1954 году по решению Правительства СССР рабочие чертежи и техническая документация подводных лодок проекта 613 были переданы Китайской Народной Республике для строительства лодок в Китае. По условиям договора с КНР первые три лодки должны были изготовляться полностью в Советском Союзе, а затем перевозиться в разобранном виде в КНР, где их собирали и испытывали, как это делалось ранее при строительстве лодок для Дальнего Востока. Последующие корабли должны были строиться в КНР,. причем Советский Союз поставлял для них сталь для корпуса, механизмы, электрооборудование, приборы и вооружение. Для оказания технической помощи в постройке и освоении этих подводных лодок из ЦКБ-18, ЦКБ-112 4* и с завода “Красное Сормово” в КНР была направлена группа советских специалистов, в которую входили А.П. Соловьев, Н.М. Вавилов, А.Д. Никитин, К.Н. Гордеев и другие (всего около 20 человек).

В КНР китайскими специалистами при участии советских инженеров вся проектная и технологическая документация была переведена с русского языка на китайский. Одновременно производилось обучение китайских специалистов теории подводных лодок и ознакомление их с особенностями лодок проекта 613, технологией их постройки и испытаний.

Первые три подводные лодки были построены на Шанхайском судостроительном заводе “Дзянань”, а их испытания проводились в Порт-Артуре.

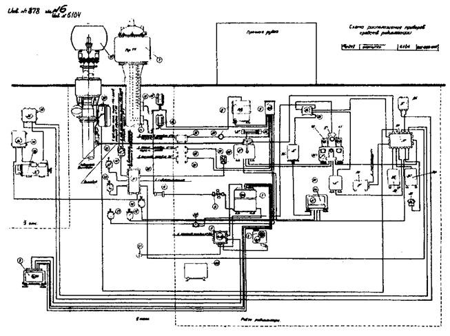
Иллюстрация к книге — Подводные лодки 613 проекта [pic_24.jpg]

Подводные лодки 613 проекта (Схема расположения приборов и средств радиолокации)


В конце 1957 года после завершения испытаний первых трех подводных лодок часть советских инженеров возвратилась в Советский Союз. В это время в КНР началась подготовка к постройке подводных лодок проекта 613 на Учанском судостроительном заводе в г. Ханькоу. Головную лодку Учанского завода направили на испытания в Порт-Артур в ноябре 1958 года. Испытания окончили в январе 1959 года. К этому времени в Порт-Артуре уже находилось около 15 подводных лодок постройки Дзянаньского завода.

Подводные лодки проекта 613 строились в Советском Союзе в большом количестве и в течение известного периода времени составляли ядро советского подводного флота. В процессе их строительства по совместным решениям ВМФ и МСП в проект вносились дополнения и изменения, вытекающие из опыта эксплуатации или направленные на улучшение их тактико-технических элементов. Часть подводных лодок проекта 613 была передана Советским Союзом Арабской Республике Египет, Индонезии, Албании, Корейской Народно-Демократической Республике, Сирии, Польской Народной Республике и Народной Республике Болгарии.

В создании подводных лодок проекта 613 активно участвовал весь коллектив ЦКБ-18.

Большой вклад в разработку проекта внесли главные конструкторы проекта В.Н. Перегудов, Я.Е. Евграфов, З.А. Дерибин, заместители главного конструктора проекта А.П. Соловьев, А.В. Угрюмов, B.C. Дорофеев, Н.М. Вавилов, работники группы главного конструктора О.Я. Марголин, А.Н. Тихомиров и др., конструкторы проектного отдела А.В. Базилевич, Е.И. Егорова, Н.А. Климов, С.И. Хейфец, Л.В. Калачева, Л.М. Лычева, Ю.Р. Хусаинов, Е.И. Абрамова и другие. Корпусные конструкции, механизмы, устройства и системы разрабатывались коллективами конструкторов под руководством начальников отделов В.П. Фуникова, П.З. Голосовского, В.И. Васильева, П.С. Савинова, Н.В. Анучина, Н.М. Быкова и С.Е. Липелиса. Значительный вклад в создание проекта внесли начальники секторов и ведущие конструкторы А.П. Правдинский, В .Я. Степанов, А.К. Шлюпкин, Ф.С. Ковалев, О.В. Рудый, Ю.К. Баев, Л.Н. Николаев, В.А. Михайлов, Н.Ф. Никитин, B.C. Рыкова, В.Н. Иванов, Е.Ф. Звягин, Р.К. Кузьмин, О.П. Терешкевич, П.П. Краснопольский, Е.Д. Куклев, Н.И. Николаев, А.П. Неудачин, Н.П. Ильин, В.И. Земскова, Ф.М. Локшина, В.А. Ташман, В.А. Бундзен, Г.С. Манишер, А.Л. Лесохин, Н.В. Иванов, А.И. Малофеева, Н.Е. Пирогов и многие другие.

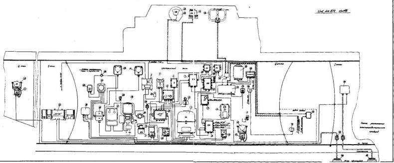
Иллюстрация к книге — Подводные лодки 613 проекта [pic_25.jpg]

Подводные лодки 613 проекта (Схема расположения электронавигационных приборов)


В проектировании электрооборудования корабля активно участвовали В.П. Горячев, Г.Я. Альтшулер, Ф.А. Шаров, Г.М. Соловцев, А.Н. Разумейко, Б.Д. Якунин, Л.Ф. Суханова, А.И. Волков, Б.Н. Резникова и др. Разработкой торпедного вооружения корабля занимались И.М. Иоффе, И.К. Кагановский, В.Н. Тарасов, А.И. Лебеднев, Ю.Е. Кицын, И.И. Шалаев, В.В. Колосов и др. Технология постройки создавалась работниками технологического отдела И.П. Леоновым, В.К. Киселевым, М.И. Кушнирским, С.Н. Ивановым и др.

Большой вклад в решение вопросов амортизации механизмов и крутильных колебаний линии вала внес коллектив 4-го отделения ЦНИИ им. академика А.Н. Крылова под руководством Н.А. Реммерта.

Активное участие в создании этих лодок принимали строители, заводские конструкторы, рабочие и мастера цехов. Особо необходимо отметить работников завода “Красное Сормово” М.И. Лернера, П.А. Черноверхского, А.В. Кукина, А.П. Овчинникова, А.С. Окунева, М.М. Пилярского, работников завода № 444 Д.В. Сталоверова, М.И. Бычкова, К.Ф. Иваницкого, А.С. Дзюбу, И.Б. Каганова и др.

Значительную роль в создании подводных лодок проекта 613 сыграли руководящие работники Министерства судостроительной промышленности – заместитель министра А.М.

Редькин, начальник 4 Главного Управления Б.Е. Бутома и начальник 5 Главного Управления М.В. Егоров. Они осуществляли постоянный контроль за ходом проектирования и строительства, оперативно помогали в решении организационно-технических вопросов и в преодолении возникающих технических и технологических трудностей. Особо ответственные испытания проводились с участием представителей министерства вплоть до заместителя министра.

Большую помощь в процессе постройки и испытаний лодок оказали военные представители КПА ГУК ВМФ: на заводе “Красное Сормово” Е.С. Мартынчик и В.И. Субботин, на заводе № 444 В.И. Минаков, Г.Ф. Мазур и И.Д. Каплун. Контроль за разработкой эскизного и технического проектов осуществлялся институтом № 1 ВМФ (старший наблюдающий Л.И.

Вход
Поиск по сайту
Ищем:
Календарь