Книга Огнеметные танки Второй мировой войны, страница 10 – Алексей Ардашев

Авторы: А Б В Г Д Е Ж З И Й К Л М Н О П Р С Т У Ф Х Ч Ш Ы Э Ю Я
Книги: А Б В Г Д Е Ж З И Й К Л М Н О П Р С Т У Ф Х Ц Ч Ш Щ Ы Э Ю Я
Бесплатная онлайн библиотека LoveRead.in

Онлайн книга «Огнеметные танки Второй мировой войны»

📃 Cтраница 10
Иллюстрация к книге — Огнеметные танки Второй мировой войны [img_33.jpg]

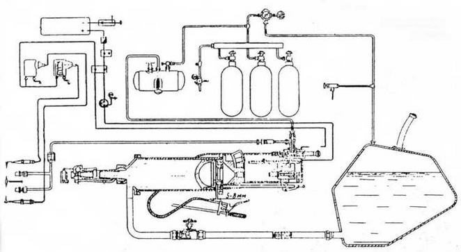
Схема размещения огнеметной аппаратуры АТО-41:

1 — спусковой рычаг управления огнеметанием; 2 — бензоклапан с переключателем; 3 — аккумулятор; 4 — редукторы; 5 — контрольный манометр; 6 — клапан спуска давления; 7 — резервуар; 8 — запорный обратный клапан; 9 — воздушный баллон; 10 — бобины; 11 — рычаг углов наводки; 12 — зажигалка


Тактико-технические характеристики танковых огнеметов АТО-1 И АТО-2

Модель АТО-1 АТО-2
Тип огнемета Автоматический поршневой пороховой
Вид огня Одиночный или автоматический очередями по 3 — 4 выстрела
Дальность огнеметания, м:
стандартной смесью 60 — 65 60 — 70
вязкой смесью 90— 100 100 — 130
Расход огнесмеси на один выстрел,л 10 10
Рабочее давление, кг/см2:
в резервуаре 4,0 — 4,5 3,5 —4,0
в цилиндре 25 — 30 35

Производство АТО-41 было организовано на Люберецком заводе сельскохозяйственных машин им.Ухтомского. На заводе сформировали конструкторскую группу под руководством А.С.Маята в составе М.С.Озерского, Г.Н.Килеса, Н.Г.Титова и др. В серийном огнемете АТО-41 использовались пороховые заряды патрона к 45-мм пушке. При выстреле пороховые газы заряда давили на поршень, выталкивавший из цилиндра огнесмесь, которая поджигалась на выходе бензиновым факелом, воспламенявшимся от запальной электросвечи, питающейся от танкового аккумулятора. Бензин к форсунке факела подавался давлением сжатого воздуха (4,0 — 4,5 кг/см2) из специального баллона через редуктор. Перезарядка огнемета и подача очередного патрона производились автоматически за счет гидравлического напора огнесмеси. Огнемет мог совершить три выстрела в течение 10 с.

Для стрельбы в основном применялась стандартная смесь в составе 60% мазута и 40% керосина, но могли применяться также вязкая огнесмесь (раствор порошка ОП-2 в автомобильном бензине), сырая нефть, моторное масло в смеси с керосином. Заправка резервуаров производилась авторазливочной станцией АРС6 или вручную ведрами.

В конце октября 1941 г. в Кустанайскую область из г.Егорьевска Московской области эвакуировали станкостроительный завод, переданный из Наркомстанкопрома в ведение Наркомтанкопрома СССР и получивший № 222. Этот завод и стал в годы войны производителем автоматических танковых огнеметов. На нем последовательно провели ряд работ по упрощению конструкции АТО-41 и одновременно повышению его безопасности в обращении. Модернизированный АТО-41 начал выпускаться с августа 1942 г.

В то же время на базе АТО-41 был разработан другой огнемет, с иной автоматической перезарядкой патронов, новой системой выхлопа и другими измененными элементами. Этот огнемет в конце 1942 г. приняли на вооружение под обозначением АТО-42. Его дальность огнеметания стандартной смесью мазута и керосина составляла 60 — 70 м и 100 — 130 м вязкой спецсмесью, скорострельность — 24 — 30 выстр./мин. По своим характеристикам АТО-42 заметно превосходил все имевшиеся тогда серийные танковые огнеметы и практически без изменений производился до конца войны. С 1943 г. он ставился на огнеметные танки. АТО-42 послужил основой и для колесного траншейного порохового огнемета ТПО-1, выпускавшегося тем же заводом № 222 по заданию Главного военно-химического управления РККА и заказам флота.


Легкий огнеметный танк Т-40(Т-40С)

В 1935 — 1936 гг. московский завод № 37 на шасси малых плавающих танков построил 75 огнеметных ОТ-37 (БХМ-4) с огнеметом КС-23, в 1937 г. — опытные образцы ОТ-38 с огнеметом КС-40. На танках оставлялись пулеметные башни, огнемет монтировался на корпусе. Но машины не нашли применения.

Перед войной на вооружение поступил плавающий легкий танк Т-40 того же завода (главный конструктор — Н.А.Астров), а в июле 1941 г. был создан его сухопутный вариант Т-40С. На заводе № 37 в срочном порядке на основе Т-40 и Т-40С был разработан танк с огнеметом АТО-41 (отдельного индекса танку не присваивали). К тому времени разведывательный, по сути, танк вынужденно использовали для непосредственной поддержки пехоты, и установка огнемета могла повысить его возможности в этой роли. Брандспойт смонтировали в шаровой опоре с правой стороны лобового листа корпуса, резервуар с огнесмесью и баллон сжатого воздуха установили в нише кормы корпуса на месте гребного винта и руля. 12,7-мм и 7,62-мм пулеметы в башне сохранялись. Сообщалось об участии таких машин в боях в районе Наро-Фоминска в составе 1-й гвардейской стрелковой дивизии.

В мемуарах Н.И.Крылова «Не померкнет никогда» упоминается, что защитники осажденного Севастополя оборудовали несколько танков импровизированными огнеметами, изготовленными небольшим заводом «Молот». В литературе сообщалось также, что на Люберецком заводе им. Ухтомского приспособили на захваченные у германской армии французские танки некую «спаренную установку огнемета и пулемета».

Иллюстрация к книге — Огнеметные танки Второй мировой войны [img_34.jpg]

Средний танк Т-34 с огнеметным прибором ОП-34. Весна 1941 года

Иллюстрация к книге — Огнеметные танки Второй мировой войны [img_35.jpg]

Схема огнеметной аппаратуры АТО-42


Средние огнеметные танки

При создании новых средних и тяжелых танков велись разработки их огнеметных модификаций, однако к началу войны завершить эту работу не успели. Уже в октябре 1939 г. установка огнеметно-дымового прибора отрабатывалась для среднего танка А-32 — прототипа Т-34. Прибор, предназначавшийся для поражения живой силы противника и подавления его огневых точек, а также для постановки маскировочных дымовых завес с места и с ходу, устанавливался вместо лобового пулемета и имел наружную бронировку, равноценную броневой защите корпуса танка. Основное вооружение А-32 оставалось неизменным. По проекту два резервуара для огнесмеси емкостью не менее 150 л размещались в корпусе машины и один резервуар для дымовой смеси емкостью 85 л — снаружи машины. При отсутствии огнесмеси резервуары могли использоваться в качестве дополнительных топливных баков (далее будут приведены примеры, как часть этих наработок использовалась в годы войны). Дальность огнеметания составляла 60 м. Наведение огнемета в горизонтальной плоскости производилось в секторе 60°, а вертикальной — в секторе от +12° до +25° с фиксацией угла возвышения через каждые 2,5°. Установка позволяла вести как стрельбу одиночными выстрелами продолжительностью 1 — 1,5 с и расходом огнесмеси 10 — 12 л/с, так и осуществлять непрерывное огнеметание с выбросом всего объема огнесмеси. Расход дымовой смеси при непрерывном дымопуске был значительно меньше и составлял 10 л/мин.

Вход
Поиск по сайту
Ищем:
Календарь