Онлайн книга «Германские субмарины Тип XVII Крупным планом»
|
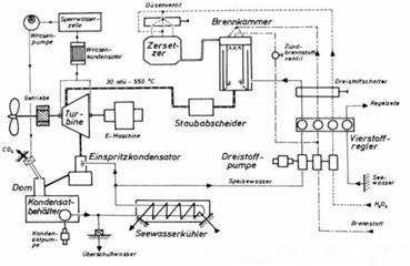
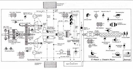
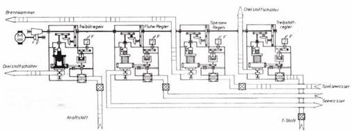
Торпедные аппараты длиной 5 м были признаны непригодными и демонтированы, что позволило увеличить жилой отсек для испытательной команды. Другие изменения коснулись вентиляции аккумуляторных батарей, которая была признана недостаточной согласно британским стандартам. Поэтому были установлены дополнительные воздушные компрессоры с электроприводом. Они позволили устранить громоздкую систему регулировку подачи сжатого воздуха с помощью главного вентиля, трубопроводов и добавочных предохранительных устройств. Поскольку электродвигатели предназначались для работы после погружения, они были значительно модернизированы. Был изменен центральный отсек, который был поврежден при подъёме подлодки. При этом были изменены форма мостика и передней части купола рубки. Переделки и модернизация немецкой подлодки велись почти весь 1946 г. В феврале 1947 г. командир подлодки лейтенант Джим Лаундерс хотел установить на рубку старую немецкую эмблему в виде акулы, виселицы и пыточного колеса. Однако адмиралтейство запретило ему сделать это. В июне 1947 г. бывшая немецкая подлодка U 1407 получила от королевского флота новое название «Метеорит» и новую эмблему в виде золотого метеора на фоне бело-голубой волны. Первые испытательные рейсы под командованием капитана О.Ласцелеса продолжались до марта 1948 г. Силовая турбинная установка Вальтера прошла наземные испытания с июля по сентябрь 1947 г. После устранения некоторых дефектов она была установлена на «Метеорите» в июле 1948 г. Наконец состоялись её испытания под водой, которые из-за плохой погоды были значительно затруднены. При этом британской испытательной команде значительную помощь оказал немецкий инженер фирмы Вальтер Хайнц Ульрих. На этих испытаниях была достигнута максимальная скорость под водой 14,5 узлов. Испытания закончились в октябре 1948 г При этом было ещё несколько пробных запусков турбин Вальтера под водой. 8 июля 1949 г. испытания подлодки «Метеорит» были закончены. Подлодка была списана со службы и передана британской железной и стальной корпорации для разделки па металлолом. ![]() План монтажа машин и механизмов силовой установки подлодки WK 202 и схема турбинной установки Вальтера (справа). ![]() Схема турбинной установки Вальтера (без компрессора) для подлодки XVII серии. После переправы через океан немецкую подлодку U 1406 в США не стали восстанавливать до рабочего состояния. Её силовая турбинная установка совместно с испытательным стендом для подлодок XXVI серии прошла всесторонние испытания в морской исследовательской лаборатории Анаполиса. Там турбины Вальтера были изучены досконально, однако вскоре после окончания 2-й мировой войны перспективной и идеальной силовой установкой новых подлодок стал атомный реактор. Поэтому турбины Вальтера в США сочли бесперспективными и работы по ним прекратили. Только для экспериментальной малой подлодки XI типа, построенной в 1954-55 гг, была использована силовая установка, использующая в качестве топлива перекись водорода. Однако там работала не турбина, а дизельный мотор мощностью 30 л.с. Испытания этой силовой установки выявили много проблем, связанных с эксплуатацией капризного топлива. В конце концов взрыв бака с перекисью водорода повредил в 1958 г. эту подлодку водоизмещением 25 т и эксперименты на этом закончились. Уже в 1945 г. британское адмиралтейство пришло к заключению. что если строить собственными силами подлодки Вальтера, то следует остановиться на подлодке XXVI тина. Её конструкция произвела на британских специалистов ВМС сильное впечатление. В программе строительства флота на 1947/48 гг. была предусмотрена постройка двух подлодок Вальтера. Они были запланированы как две экспериментальные подлодки без вооружения. Однако в реальности их постройка значительно затянулась. Первая из них была заложена на верфях фирмы Виккерс 20 июля 1951 г. и вторая – 13 февраля 1952 г. После успешных испытаний подлодки «Метеорит» план постройки кораблей королевского флота на 1949/50 гг. предусматривал постройку 6 подлодок класса S, оснащенных турбинами, работающих на перекиси водорода. Однако в начале 50-х эйфория от подлодок Вальтера прошла и их признали малоперспективными. Из 6 запланированных подлодок были построены только две: «Эксплорер» 28 ноября 1956 г. и «Эксалибур» 23 марта 1958 г. По своим размерам они были близки к немецкой подлодке XXVI серии имели следующие данные: водоизмещение в надводном положении 780 м³, водоизмещение в подводном положении 1000 м³, длина 67 м и ширина 4,8 м; мощность турбинной установки 7500 л.с.; максимальная скорость, достигнутая под водой 25 узлов. При испытания возникли ряд опасных поломок, так что экипаж «Эксплорера» (Исследователя) иронически называл свою подлодку «Эксплодер» (Взрыватель). В июне 1962 г. «Эксплорер» был списан из состава флота и в 1965 г. передан на слом. «Экскалибур» исключен из списков флота в конце 1963 г. и наследующий год был списан налом. Поразительно, но СССР раньше Англии сумел построить и испытать экспериментальную подлодку Вальтера, хотя западные союзники не передавали ему ни документацию и чертежи, ни подлодку этого типа. Все ведущие специалисты фирмы Вальтера находились в западной зоне оккупации и могли работать только на Англию или США. Вполне вероятно, что русским удалось захватить специалистов фирмы Вальтера так называемого второго состава и приборы и механизмы для постройки турбинной установки Вальтера в восточной зоне оккупации: это были прежде всего фабрика турбин Брюкнер, Канне и Ко в Дрездене и её специалисты, работавшие по заданию фирмы Вальтера. По сообщению фирмы Бергхоф на 12 февраля 1953 г. в этом направлении работали на русских следующие специалисты фирмы Вальтера: Детке (с октября 1946 г.), Кеппель ( с июля 1948 г.). Краге, Шумахер и Вайзенберг. Все пленные немецкие специалисты были упрятаны в одном из конструкторских бюро ВМФ СССР в Ленинграде. Предполагалось, что после ухода американских войск из Тюрингии бойцами Красной армии была найдена деревянная модель немецкой подлодки XXVI в масштабе 1:1 в одной из горных штолен в окрестностях Блакенбурга. ![]() Размерный эскиз насоса тройного действия фирмы Хеншель. ![]() Схема 4-х позиционного регулятора подачи смеси на подлодке серии XIII К. Как бы то ни было 5 февраля 1951 г. опытная подлодка с турбинной установкой Вальтера была заложена на ленинградской верфи «Судмаш» и через год спущена на воду. Она получила обозначение С-99 (проект 617, кодовое обозначение НАТО «Кит»). Первые испытания начались 16 июня 1952 г., однако из-за различных неполадок они затянулись и лишь 21 апреля 1955 г. С-99 была передана флоту. Затем последовали всесторонние испытания подлодки на флоте, которые закончились 20 марта 1956 г. В начале 1958 г. С-99 официально была зачислена в боевой состав флота. |
![Иллюстрация к книге — Германские субмарины Тип XVII Крупным планом [pic_94.jpg] Иллюстрация к книге — Германские субмарины Тип XVII Крупным планом [pic_94.jpg]](img/book_covers/073/73822/pic_94.jpg)
![Иллюстрация к книге — Германские субмарины Тип XVII Крупным планом [pic_95.jpg] Иллюстрация к книге — Германские субмарины Тип XVII Крупным планом [pic_95.jpg]](img/book_covers/073/73822/pic_95.jpg)
![Иллюстрация к книге — Германские субмарины Тип XVII Крупным планом [pic_96.jpg] Иллюстрация к книге — Германские субмарины Тип XVII Крупным планом [pic_96.jpg]](img/book_covers/073/73822/pic_96.jpg)
![Иллюстрация к книге — Германские субмарины Тип XVII Крупным планом [pic_97.jpg] Иллюстрация к книге — Германские субмарины Тип XVII Крупным планом [pic_97.jpg]](img/book_covers/073/73822/pic_97.jpg)