Онлайн книга «Германские субмарины Тип II крупным планом»
|
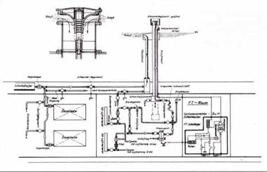
Лодка имеет 3 балластные цистерны. Балластные цистерны 1 и 3 наполняется водой через бортовые шпигаты на корпусе. Главные балластные цистерны 2ВЬ и 2Stb заполняются каждая через 3 трёхсекционных клапана. Балластные цистерны управляются с центрального поста при помощи системы из двух тяг и рычагов. В балластной цистерне 3 находится коробка для цепи якоря. В водонепроницаемой носовой части (бакс) размещается группа воздушных баллонов 4, здесь есть также бортовые шпигаты и клапаны для балластных цистерн. Балластные цистерны заполняются сжатым воздухом и продуваются выхлопными газами дизельных моторов. Установка сжатого воздуха состоит из компрессора в отсеке электромоторов и четырёх групп баллонов, каждый из которых вмещает 1.010 куб.м воздуха под давлением 205 атмосфер. Группа 1 находится на корме, группы 2 и 3 в центральной части лодки. Насос фирмы «Круп» мощностью 6,11 куб.м/ мин приводится в действие электромотором в 81 ампер. К приборам погружения относится и главный водоотливной (трюмный) насос в дизельном отсеке. Она работает от электромотора и имеет разную мощность (куб.м в мин): в надводном положении – 1,2; при плавании под шнорхелем -1,05 и на глубине 100 м – 0,25. В качестве вспомогательного можно использовать насос для устранения дифферента (двухцилиндровый поршневой насос с электроприводом мощностью 18 куб.м/час). Задние и передние рули глубины управляются вручную с центрального поста управления. Общая поверхность задних рулей глубины составляет около 2 кв.м, передних – около 2,14 кв.м. Руль направления также управляется вручную через сложный рулевой механизм. Его поверхность около 3 кв.м. Некоторые данные по маневренности подлодок были получены на ходовых испытаниях U 59: лодка описывала полный круг диаметром 162 м при отклонении руля на 35 градусов в надводном положении и диаметром 198 м – в подводном положении. Разворот на 180 градусов при том же отклонении руля и работе обоих дизелей происходил за 1 мин 53 сек. Силовая установка состоит из двух 6-цилиндровых 4-тактных MWM дизелей типа RS 127 S мощностью 350 л.с. каждый при 1000 об/мин. Расход топлива 200-250 гр/мин. Электродвигатели 8-полюсные двухякорные типа SSW PGVV мощностью 205 л.с при 450 об/мин. Аккумуляторные батареи на U 56 – U 58 состоят из 62 элементов типа 36 МАК 580 ёмкостью 7160 ампер/час при 20 часовой разрядке. На U 59 – U 63 батареи также из 62 элементов типа 44 MAL 570/4 ёмкостью 83800 ампер/час при 20 часовой разрядке. Частота вращения дизельных моторов с помощью механического редуктора снижается с 1000 до 475 об/мин. Винты трёхлопастные диаметром 1250 мм и шаг винта 1120 мм. На типе II D винты заключены в кольцевые насадки, из-за этого скорость подлодки возросла на пол-узла и снизился уровень шума. Для вентиляции лодки оснащены электровентиляторами в каждом отсеке мощностью 1200-1400 куб.м/час при мощности 1,5-2,75 кВт. Для откачки газов аккумуляторных батарей установлено 6 отсасывающих труб над 8 рядами батарей. Каждые три трубы объединены и регулируются главным вентилем, который управляет отводимым воздухом со всей лодки. ![]() Схема устройства электропневматического шнорхеля для подлодки серии II D, 30 апреля 1945 г. ![]() Взорванные подлодки в западной камере у 4-х ворот шлюза в Вильгельмсхафепе. Лодки были затоплены 5 мая 1945 г. по приказу капитана Габлера. Затем вода частично была спущена представителями британских ВМФ. На переднем плане вероятно U 151 с новым электропневматическим шнорхелем Устройство для генерации воздуха состоит из патронов с окисью калия для очистки воздуха и 5 баллонов сжатого воздуха для обогащения очищенного воздуха кислородом. В баллонах размещается 250 л под давлением 150 атм. Средства связи состоят из двухкаскадного длинноволнового передатчика мощностью 150 вт, трёхкаскадного коротковолнового передатчика мощностью 200 вт, 6-контурного 5-ти лампового коротковолнового приёмника, пеленгаторного приёмника с диапазоном волн 300- 4000 м и длинноволновом диапазоне. Приём на пеленгатор осуществляется при помощи выдвижной и вращающейся рамки пеленгатора, он возможен также на сеточную антенну рубки и длинноволновый приёмник. Кроме этого на борту был радиоприёмник. Для внутренней связи была установлена телефонная линия с двумя динамиками и микрофоном на обеих сторонах носовой части лодки, а также с усилителем в радиорубке. Для пеленгации цели использовался гидролокатор типа GHG с 17 приёмными мембранами, расположенными с каждой стороны над передним рулем глубины ( на подлодках серии II их было по 11 с каждой стороны). Пила для резки сетей состоит из двух частей: нижняя часть на форштевне под ватерлинией крепится неподвижно и на баке её верхняя съёмная часть. При постановке подлодки в док нижняя часть пилы с металлическими зубцами отрезается в целях безопасности. На правом борту находится 200-кг якорь с цепью длиной 100 м. Якорь можно поднять буксировочной лебёдкой, её компрессорный мотор мощностью 10 л.с. (при давлении 3, 7 атм.) находится на потолке торпедного отсека. Вооружение состоит из трех носовых торпедных аппаратов для 7-м торпед калибра 53,3 см, одной автоматической пушки MG-C/30 перед мостиком с 9 ящиками (по 100 снарядов) в носовом отсеке и 5 ящиками (в каждом по 3 магазина по 20 снарядов) в центральном отсеке, 2 карабинов К 98 и 6 пистолетов 7,65 мм. Стандартное вооружение – пять торпед G 7а (позже G 7е) или 9 мин и I торпеда. ![]() ![]() ![]() ![]() ![]() Музейная подлодка «Vessiko» с правого борта, сентябрь 1998 г. На фото представлены: внешний вид затворной крышки нижнего торпедного аппарата. Вид на приоткрытую наполовину крышку правого торпедного аппарата и выпускные отверстия нижнего аппарата. Вид справа на среднюю чисть подлодки «Vessiko» ясно показывает спереди ряд заклёпок на стыках листов корпуса и на шпангоутах. Внизу – вид ни корму у правого винта, руля поворота и руля глубины. |
![Иллюстрация к книге — Германские субмарины Тип II крупным планом [pic_128.jpg] Иллюстрация к книге — Германские субмарины Тип II крупным планом [pic_128.jpg]](img/book_covers/073/73820/pic_128.jpg)
![Иллюстрация к книге — Германские субмарины Тип II крупным планом [pic_129.jpg] Иллюстрация к книге — Германские субмарины Тип II крупным планом [pic_129.jpg]](img/book_covers/073/73820/pic_129.jpg)
![Иллюстрация к книге — Германские субмарины Тип II крупным планом [pic_130.jpg] Иллюстрация к книге — Германские субмарины Тип II крупным планом [pic_130.jpg]](img/book_covers/073/73820/pic_130.jpg)
![Иллюстрация к книге — Германские субмарины Тип II крупным планом [pic_131.jpg] Иллюстрация к книге — Германские субмарины Тип II крупным планом [pic_131.jpg]](img/book_covers/073/73820/pic_131.jpg)
![Иллюстрация к книге — Германские субмарины Тип II крупным планом [pic_132.jpg] Иллюстрация к книге — Германские субмарины Тип II крупным планом [pic_132.jpg]](img/book_covers/073/73820/pic_132.jpg)
![Иллюстрация к книге — Германские субмарины Тип II крупным планом [pic_133.jpg] Иллюстрация к книге — Германские субмарины Тип II крупным планом [pic_133.jpg]](img/book_covers/073/73820/pic_133.jpg)
![Иллюстрация к книге — Германские субмарины Тип II крупным планом [pic_134.jpg] Иллюстрация к книге — Германские субмарины Тип II крупным планом [pic_134.jpg]](img/book_covers/073/73820/pic_134.jpg)